00011# Code d'erreur Description des défauts 00022# Valve de solénoïde d'injecteur du cylindre 00033# Valve de solénoïde d'injecteur du cylindre 00044# Valve de solénoïde d'injecteur du cylindre 00055# Valve de solénoïde d'injecteur du cylindre 00066# Valve...
00 DESCRIPTION DE CODE DE CODE D'ÉTAL01 Les données sont valides, mais au-dessus des valeurs de fonctionnement normales02 Les données sont valides mais en dessous des valeurs de fonctionnement normales03...
112 Code d'erreur Description des défauts 113 La pédale accélérateur 1 échoue 116 Les signaux de pédale de gaz et de pédale de frein ne sont pas fiables 117 Échec du signal d'embrayage 119 Insuffisance...
Module de commande du moteur moyen 128 (E-ECU) Module de commande de véhicule au milieu de 187 (V-ECU) 128 PID45 3 RE2501 - 03 Relais de préchauffage d'entrée, haute tension...
187 PPID1121 12 MA9107 - 12 Échec de l'électrovanne, unité ou composant de boost de puissance 187 PPID1122 12 MA9105 - 12 Saloudoïde de bus (bras supérieur / inférieur), ensemble ou composant...
Pour l'anneau d'excavatrice novice, beaucoup de choses doivent être apprises en permanence dans le travail, mais en cours d'apprentissage, il y aura des risques de sécurité importants et petits, alors...
L'excavatrice est composée de pièces d'acier, qui est un grand Iron Man. Quant au bruit anormal de l'excavateur, de nombreux anciens conducteurs pensent que c'est un problème inoffensif. Afin de...
En entrant en hiver, la température est inférieure et inférieure, de nombreuses zones de latitude haute le matin lorsque le moteur commence les phénomènes suivants: 1. Le moteur est difficile...
Avec la maturité de la technologie utilisée dans le domaine des machines, le système de contrôle d'origine pour la réparation des excavations est progressivement remplacé par le système PC. Dans...
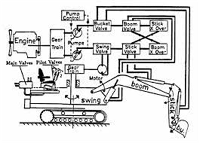
Le système hydraulique de l'excavateur est une combinaison de divers composants hydrauliques connectés dans un pipeline en fonction du dispositif de travail de maintenance de l'excavateur et des exigences de...